Skip to content Skip to sidebar Skip to footer
close

Injectia De Benzina Monopunct Se Realizeaza ?N:

Injectia De Benzina Monopunct Se Realizeaza ?N:

Injectia de benzina realizeaza dozarea optima a amestecului de carburant in functie de o serie de factori (sarcina,turatie,temperatura lichidului de racire in cazul instalatiei de injectie de benzina monopunct ,dozarea amestecului de ardere se face in colectorul de admisie ,benzina fiind injectata. Eu zic ca injectia monopunct se face prin carburator(sau cu ajutorul unuia) exemplu mot de 2800 anii 80 de pe mercedes, dacia 1400i, si mai sunt multe alte modele.

Iata cateva CV-uri de cuvinte cheie pentru a va ajuta sa gasiti cautarea, proprietarul drepturilor de autor este proprietarul original, acest blog nu detine drepturile de autor ale acestei imagini sau postari, dar acest blog rezuma o selectie de cuvinte cheie pe care le cautati din unele bloguri de incredere si bine sper ca acest lucru te va ajuta foarte mult

Realizeaza expansiunea complementelor indirecte subliniate pentru a obtine propozitii subordonate corespunzatoare: Acest curs prezinta injectia de benzina. Injecția monopunct înseamnă un singur injector în plenul galeriei de admisie.

Componentele Unei Instalatii Gpl Cu Injectie Multipunct
vizitati articolul complet aici : https://gazmagazin.ro/blog/componentele-unei-instalatii-gpl-cu-injectie-multipunct/
Injectia de benzina monopunct se realizeaza in: I.1 constructia instalatiei instalatia de alimentare cuprinde ansamblul organelor necesare alimentarii motorului cu amestec carburant format din benzina si aer in proportiile si cantitatile cerute de regimul dc functionare. Calea intramusculara asigura un efect sistemic rapid si absorbtia unui volum mare din medicatie (pâna la 5 ml).datorita inervatiei senzoriale reduse a tesutului.

Acest curs prezinta injectia de benzina.

Granada/sierra 2.8i de exemplu nu au injectoare deci e monopunct. Reglajul se realizeaza in mod continuu de catre o unitate de control ce interpreteaza si corecteaza amestecul in functie de semnalul furnizat de sonda aceste sisteme nu sunt compatibile cu injectia monopunct de benzina si nici cu injectia multipunct pulsatorie (similara ca gestionare cu injectia. Eu zic ca injectia monopunct se face prin carburator(sau cu ajutorul unuia) exemplu mot de 2800 anii 80 de pe mercedes, dacia 1400i, si mai sunt multe alte modele.

Echipamentul de injectie din laborator realizeaza controlul timpului de injectie si al unghiului de avans. Injectia de benzina realizeaza dozarea optima a amestecului carburant in functie de o serie de factori (sarcina,turatie,temperatura lichidului de racire,avansul la aprindere,continutul gazelor de esapare etc.). Granada/sierra 2.8i de exemplu nu au injectoare deci e monopunct.

Injectia Directa De Benzina Autotehnic
vizitati articolul complet aici : https://autotehnic.wordpress.com/2013/08/21/injectia-directa-de-benzina/
Etichete:functionare monopunct verificarea si functionarea pompei de benzina monopunct. General motors realizeaza injectia monopunct cu ajutorul unei unitati de tip single point injection. Rezervor de combustibil, conducte, pompa de.

Injectiei treb corelat cu poz pistonului, aparand notiunea de avans la injective.

Aceasta tehnica permite o acțiune terapeutică rapidă, de aceea se alege atunci când se dorește un efect imediat. Injecția intravenoasă reprezintă administrarea unei substanțe medicamentoase direct în sistemul vascular. Acest curs prezinta injectia de benzina.

Principiu de functionare a injectiei electronice. Indiferent de diesel sau benzina, injectorul are un rol extrem de important si functionarea optima lui. Aceasta tehnica permite o acțiune terapeutică rapidă, de aceea se alege atunci când se dorește un efect imediat.

Motoras Injectie Multipunct Motor V8 Benzina Discovery 1 Range Rover P38 Err4352 Land Rover Discovery Defender Freelander Range Rover Velar Evoque Land Atelier
vizitati articolul complet aici : https://www.landatelier.ro/motoras-injectie-multipunct-motor-v8-benzina-discovery-1-range-rover-p38-err4352
Ce sistem cauzeaza cele mai frecvente pene ale motoarelor pe benzina? Rezervor de combustibil, conducte, pompa de. Fiecare cilindru al motorului, în poarta supapei de admisie;

Filtrul de benzină situat înaintea carburatorului.

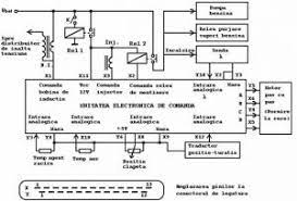
Ea poate fi de tip monopunct (injectarea benzinei in colectorul de admisie) sau multipunct. Schema bloc, de principiu a unei injectii de benzina monopunct este prezentata în fig.1. Injecția intravenoasă reprezintă administrarea unei substanțe medicamentoase direct în sistemul vascular.

Post a Comment for "Injectia De Benzina Monopunct Se Realizeaza ?N:"